|
This circuit is used to relay signals
from an Infra Red remote control in one room to an IR
controlled appliance in another room.
I have seen these devices advertised in
magazines, they sell for around �40-�50 and use radio to
transmit between receiver and transmitter. This version
costs under �5 to make and uses a cable connection
between receiver and transmitter. For example, if you
have a bedroom TV set that is wired to the video or
satellite in another room, then you can change channels
on the remote satellite receiver using this circuit. The
idea is that you take your remote control with you, aim
at the IR remote control extender which is in the same
room, and this will relay the IR signal and control the
remote appliance for you. The circuit is displayed
below:

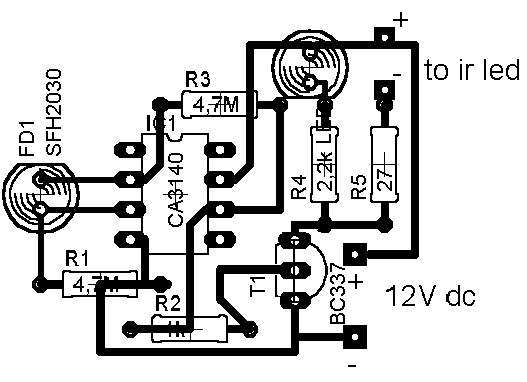
1 SFH2030 Photodiode
1 TIL38 IR emitting diode
1 5mm Red LED
2 4.7M 1/4W resistors
1 1k 1/4W resistor
1 2.2k 1/4W resistor
1 27ohm 1/2W resistor
1 BC337 transistor
1 CA3140 MOSFET opamp
The CA31340 is available in the US from Electronix
Express, part number N103140.
The advantage of this design against
similar designs is that there are no adjustments to make
or set-up procedures. However care should be taken to
avoid ambient light reaching the photodiode. A dayligt
filter type (black in colour) is recommended. Bellwire
or speaker cable may be used to remotely site the IR
emitting diode, since this design uses low output
impedance and will not pick up noise. Some systems
require coaxial cable which is expensive and bulky. The
wireless variety of remote control extenders need two
power supplies, here one is used and being radio are
inevitably EM noise pollution. A visual indication of
the unit receiving an Infra Red signal is provided by
LED1. This is an ordinary coloured LED, I used orange
but any colour will do. You will see LED1 flash at a
rate of 4 - 40Hz when a remote control button is
pressed. LED0 is an Infra Red Emitter Diode, this is
remotely wired in the room with the appliance to be
controlled. I used the type SFH487 which has a peak
wavelength of 880nm. This is available in the UK from
Maplin Electronics, order code CY88V. Most IR remote
controls operate at slightly different wavelengths,
between the range of 850 - 950nm. If you cannot obtain
the SFH487 then any IR emitter diode that has an output
in the above range should work.
As previously stated IR remote controls
use wavelengths between 850 - 950nm. At this short
wavelength, the light is invisible to the human eye, but
a domestic camcorder can actually view this portion of
the electromagnetic spectrum. Viewed with a camcorder,
an IR LED appears to change brightness. All remote
controls use an encoded series of pulses, of which there
are thousands of combinations. The light output
intensity varies with each remote control, remotes
working at 4.5V dc generally will provide a stronger
light output than a 3V dc control. Also, as the
photodiode in this project has a peak light response at
850nm, it will receive a stronger signal from controls
operating closer to this wavelength. The photodiode will
actually respond to IR wavelengths from 400nm to 1100nm,
so all remote controls should be compatible.
The receiver is built around a silicon
photodiode, the SFH2030 available from Maplin, order
code CY90X. This photodiode is very sensitive and will
respond to a wide spectral range of IR frequencies.
There is a small amount of infra red in direct sunlight,
so make sure that the diode does not pick up direct
sunlight. If this happens, LED1 will be constantly lit.
There is a version of the SFH2030 that has a daylight
filter built in, the SFH2030F order code CY91Y. A TIL100
will also give good results here. A photodiode produces
minute pulses of current when exposed to infra red
radiation. This current (around 1uA with the SFH2030 and
a typical IR control used at a distance of 1 meter) is
amplified by the CA3140 opamp. This is configured as a
differential amplifier and will produce an output of
about 1 volt per uA of input current. The photodiode,
can be placed up to a meter or so away from the circuit.
Screened cable is not necessary, as common mode signals
(noise) will be rejected. It is essential to use a
MOSFET input type here as there is zero output offset
and negligible input offset current. A 741 or LF351 can
not be used in this circuit. The output from the opamp
is amplified by the BC337 operating in common emitter
mode. As a MOSFET opamp IC is used, its quiescent
voltage output is zero and this transistor and both
LED's will not be lit. The 1k resistor makes sure that
the BC337 will fully saturate and at the same time
limits base current to a safe level. Operating an IR
remote control and pointing at the photodiode (SFH2030)
will cause both LED's to illuminate, you will only see
the visable coloured LED (LED1) which will flicker.
Remote controls use a system of pulse code modulation,
so it is essential that the signal is not distorted by
any significant amount. Direct coupling, and a high
speed switching transistor avoid this problem.
No special PCB is required, I built my
prototype on a small piece of Veroboard. The pinout for
the CA3140 is shown below. Note that only the pins
labeled in the schematic are used, pins 1, 5 and 8 are
not used and left unconnected.

There is nothing to set-up or adjust in
this circuit. The only thing to watch is that the
emitting diode is pointing at the controlled device
(video, CD player, etc). I found that the beam was quite
directional. Also make sure that there is a direct line
of sight involved. It will not work if a 5 foot spider
plant gets in the way, for example. I had a usable range
at 5 meters, but possibly more distance may be possible.
As a check, place a dc volt meter across the 27 ohm
resistor. It should read 0 volts, but around 2 or 3
volts when a remote control is aimed at the photodiode.
Having made my prototype, I ran a few
tests :-
Current consumption 2mA standby 60mA
operating ( with 12V supply)
2mA standby 85mA operating (with 15V
supply)
IR receiver range < 1 meter
IR transmitter range > 5 meters
It is difficult to measure the IR
transmitter range as this is dependent upon a number of
factors. The type of infra red control used and its
proximity to the receiving photodiode, the voltage
supply, the wavelength and efficiency of the IR emitter
and the sensitivity of the controlled appliance all
affect overall performance.
The reception range of the IR remote
control to the photodiode depends on the strength of the
remote control, but I had a working range of a meter or
so, this needs bearing in mind when placing the circuit.
Its also a good idea to wire LED1, the coloured LED near
to the photodiode, that way, you know that the unit has
received a signal. The IR emitter has a larger range, I
had no problems at 5 meters but may possibly work
further distances. The emitting diodes are quite
directional, so make sure it is aimed directly at the
appliance to be controlled. The IR emitting diode is
small and can be placed out of sight. I drilled a small
hole above the door frame. The emitter diode leads were
insulated and pushed through this hole, leaving an inch
or so to adjust the angle and position of the LED. From
a distance, the clear plastic lens of the diode could
not be seen.
To date this has proved to be one of the
most popular circuits on my site. Of all the email I
receive about this circuit, most problems relate to the
Infra Red photo diode. You must make sure that this is
pointed away from sunlight, or use a type with daylight
filter, otherwise LED1 will be constantly lit, and LED0
will be in operation also. This will draw excessive
current and in some case overheat the BC337. The main
problem is when using a different photo diode to the
SFH2030. Any other photo diode LED should work, but you
need to know its operating wavelength range beforehand.
This will generally be described in the manufacturers
data sheet or possibly described if you order from an
electronic component catalogue. With these last two
points in mind, you should be rewarded with a useful and
working circuit.
This has been very kindly drafted by
Domenico from Italy. First the copper side:

A magnified view from the component side
is shown below. Unfortunately the transistor outline was
reversed in the original diagram, my thanks go to
Federico Laura for correcting this diagram :
 |